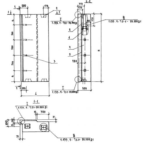
1БНУЛ 8.22.50

Чертеж изделия:
Характеристики изделия:
ПараметрЗначение
длина765 мм
ширина500 мм
высота2180 мм
вес910 кг
серия1.133.1-7

БНУЛ 8.22.50 Блоки простеночные угловые лоджий по серии 1.133.1-7.