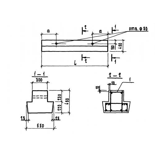
1БР 60.5.4

Чертеж изделия:
Характеристики изделия:
ПараметрЗначение
длина5980 мм
ширина550 мм
высота450 мм
вес2760 кг
серия1.111.1-5

1БР 60.5.4 Балки ростверков по серии 1.111.1-5.